江南区山洪灾害防御预案(草案)
第一章 总 则
一、编制目的
山洪灾害是指山丘区由于降雨引发的山洪、泥石流、滑坡等对人民生命、财产造成损失的灾害。为规范和指导江南区及各镇、街道编制山洪灾害防御预案,有效防御山洪灾害,最大限度地减少因灾害造成的人员伤亡和财产损失,避免群死群伤事件的发生。
二、编制依据
《中华人民共和国防洪法》、《中华人民共和国水土保持法》、《中华人民共和国气象法》、《地质灾害防治条例》、《山洪灾害防御预案编制大纲》、《南宁市突发公共事件总体应急预案》、《江南区防洪应急预案》及有关规程、规范和技术标准。
三、工作原则
坚持科学发展观,体现以人为本,以保障人民群众生命安全为首要目标;贯彻安全第一,常备不懈,以防为主,防、抢、救相结合;落实行政首长负责制、分级管理责任制、分部门责任制、技术人员责任制;因地制宜,具有实用性和可操作性。
第二章 基本情况
一、自然情况
江南区位于南宁市南端,邕江南岸,邕江自西向东从城区北侧贯穿。东与南宁市良庆区相邻,西与崇左市扶绥县交界,属亚热带季风气候地区。温和多雨,多年平均气温21. 6℃,多年平均降雨1300毫米左右,最低月平均气温13.2℃,极端最高气温38.7℃、最低气温-0.8℃。年日照数为1827小时,平均无霜期为344天。季节性较强,降雨多集中在4~9月,约占全年降雨量的65%。夏涝冬春旱现象经常发生。江南区地势平坦,地面高程70—120米(黄海基面,下同),市区周围为低山丘陵所环绕,山丘高程60—250米。江南区境内比较大的河流有:邕江、左江、良凤江。过境的邕江河段全长约45公里,多年平均径流量392亿立方米。良凤江流域面积81平方公里,年平均径流量2.1亿立方米,长65.33公里。
二、经济社会情况
江南区辖江西镇、苏圩镇、延安镇3个镇及福建园街道、江南街道、沙井街道3个街道,地理位置优越,南宁铁路南站、在建南宁编组站位于江南区辖区内,南防铁路、南昆铁路、在建云桂高铁、南友高速公路、南宁市快速环道贯穿辖区,江南区成为南宁市大西南出海大通道的南大门,城市功能和辐射能力逐年增强,政治、经济地位日益重要。江南区城区面积692平方公里,城区总人口35.83万人。2014年城区实现地区生产总值为370.14亿元(在地口径),全部工业总产值为173.03亿元,全社会固定资产投资150.11亿元,财政总收入16.43亿元,社会消费品零售总额153.17亿元,城镇居民人均可支配收入2.5万元,农民人均收入9903元。
三、山洪灾害防御现状及重点
山洪灾害突发性强,点多、面广、分散,工作难度大,而且当前还没有有效的预警预报系统,靠实测降雨及目测地质情况决定防御方式和程度,并通过实行行政首长负责制的原则,层层落实各级指挥部的报信、报灾、抢险、转移等负责人制度。防御工作关键在基层镇政府、街道办事处,因此,各镇政府、街道办事处要做好以下几点工作:1、大力开展山洪灾害监测预警系统建设,加强雨情、水情监测,及时发出预警信息,提前转移可能受到威胁的群众,主动避险,尽量减少人员伤亡。2、采取不同形式,加大山洪灾害防御常识的宣传力度,不同程度地提高群众防灾、避灾意识和能力。3、因地制宜,采取一切可以防御的手段。
第三章 危险区、安全区的划分
一、划分原则
危险区是指受山洪灾害威胁的区域,一旦发生山洪、泥石流、滑坡,将直接造成区内人员伤亡以及房屋、设施的破坏。危险区一般处于河谷、沟口、河滩、陡坡下、低洼处和不稳定的山体下;安全区是指不受山洪、泥石流、滑坡威胁,地质结构比较稳定,可安全居住和从事生产活动的区域。安全区是危险区人员的避灾场所。安全区一般应选在地势较高,平坦或坡度平缓的地方,避开河道、沟口、陡坡、低洼地带。
二、江南区山洪灾害防御重点区域
我城区山洪灾害多发生在山区、江河岸、水库、山塘堤坝及交通干道等人类工程活动区。防护的重点区域:江西镇、苏圩镇、延安镇、沙井街道。
第四章 组织指挥体系
一、组织指挥机构
城区防汛抗旱指挥部是全城区防御山洪灾害的应急指挥机构。
指 挥 长: 江南区人民政府区长
副指挥长: 江南区人民政府常务副区长
江南区人民武装部部长
中共江南区委宣传部部长、分管卫生工作副区长
江南区人大常委会联系农业工作副主任
江南区人民政府分管公安和综治工作副区长
江南区人民政府分管防汛抗旱工作副区长
江南区人民政府分管财政和民政工作副区长
江南区政协联系农业工作副主席
成 员: 江南区人民政府办公室主任
江南区人民政府办公室副主任、应急管理办公室主任
江南区农业林业水利局局长
江南区发展和改革局局长
江南区经济贸易和信息化局党工委书记
江南区监察局局长
江南区教育局局长
江南区人力资源和社会保障局局长
江南区民政局局长
江南区财政局局长
江南区环境保护局局长
江南区住房和城乡建设局局长
江南区城市管理局局长
江南区交通运输局局长
江南区卫生和计划生育局局长
江南区审计局局长
江南区安全生产监督管理局局长
江南区统计局局长
江南区水库移民工作管理局局长
江西镇人民政府镇长
苏圩镇人民政府镇长
延安镇人民政府镇长
福建园街道办事处主任
江南街道办事处主任
沙井街道办事处主任
南宁市交警支队五大队教导员
南宁市国土资源局江南分局局长
南宁市江南区工商局局长
南宁供电局江南分局局长
江南区机关事务管理局局长
南宁市公安局江南分局分管副局长
广西送变电建设公司党委书记
南宁浮法玻璃有限责任公司副总经理
南宁化工集团有限公司武装保卫部部长
南南铝业股份有限公司常务副总经理
广西自主化工有限公司总经理助理
广西海吉星农产品国际物流有限公司总经理助理
指挥部下设办公室,设在城区农业林业水利局,办公室主任由农业林业水利局局长兼任。
山洪灾害重点防御区域的镇和村坡要成立本辖区的山洪灾害防御指挥机构,领导和组织本辖区的山洪灾害防御工作。各山洪灾害防御指挥机构应下设监测、信息、转移、调度、保障5个工作组和1~2个应急抢险队(每队不少于10人),各行政村成立以村主任、村支书为负责人的山洪灾害防御工作组。同时,各村成立以若干民兵为主体的应急抢险队,每个村、组都要落实降雨和水位、工程险情、泥石流、滑坡监测人员,确定一名信号发送员,并制花名册报送镇政府和街道办事处备查。
二、职责和分工
城区山洪灾害防御工作由城区山洪灾害防御指挥部统一领导和组织,各单位各司其责,实施山洪灾害防御预案。城区防汛抗旱指挥部办公室负责山洪灾害防御工作指挥部的日常工作。各镇政府、街道办山洪灾害防御指挥机构在城区指挥部的统一领导下开展山洪灾害防御抢险工作,具体组织本辖区的山洪灾害防御抢险工作,发现异常情况及时向有关部门汇报,并采取相应的应急处理措施等。村级山洪灾害防御抢险工作组负责本行政村内降雨监测、预警、人员转移和抢险等工作。
(一)监测组:组织应急调查和险情监测工作,并对险情的发展趋势进行预测,会同有关部门对灾害情况进行评估,提出应急抢险措施的建议;负责监测区域的雨量、水利工程、危险区及溪沟水位、泥石流沟、滑坡点的位移等信息。组长由市国土资源局江南分局局长担任,副组长由住房和城乡建设局局长、农业林业水利局局长、经济贸易和信息化局局长担任,成员由以上部门抽调工作人员组成。
(二)信息组:负责对上级防汛抗旱指挥部、气象、水文等部门各种信息的收集、整理分析,掌握暴雨洪水预报、降雨、泥石流、滑坡、水利工程险情等信息,及时为领导指挥决策提供依据。组长由农业林业水利局局长担任,副组长由市国土资源局江南分局、住房和城乡建设局局长、城市管理局局长担任,成员由以上部门抽调工作人员组成。
(三)转移组:负责按照指挥部的命令及预警通知,做好受威胁群众按预定的路线和地点转移的组织工作,负责转移任务的责任人要一个不漏地动员到户到人,同时确保转移途中和安置后的人员安全。组长由城区政府办公室主任担任,副组长由涉及镇和街道主要领导组成。
(四)调度组:负责水利工程的调度运用,抢险人员的调配,调度并管理抢险救灾物资、车辆、船只等,负责善后补偿与处理等。组长由政府办公室主任担任,副组长由民政局局长、城市管理局局长、住房和城乡建设局局长、农业林业水利局局长、经济贸易和信息化局局长担任,成员由以上部门抽调工作人员组成。
(五)保障组:负责临时转移群众的基本生活和医疗保障的组织工作,负责被安置户原房屋搬迁建设及新的房基地用地审批手续的联系等工作。组长由财政局局长担任,副组长由卫生和计划生育局局长、住房和城乡建设局局长、民政局局长、市国土资源局江南分局局长担任,成员由以上部门抽调工作人员组成。
(六)应急抢险队:在紧急情况下听从命令进行有序的抢险救援工作。组长由政府应急办主任担任,副组长由农业林业水利局局长、住房和城乡建设局局长、武装部副部长、市公安局江南分局副局长、市国土资源局江南分局局长担任,成员由以上部门抽调工作人员组成。
(七)信号发送员:各镇、村坡各指定一名信号发送员。在获得险情监测信息或接到紧急避灾转移命令后,立即按预定信号发布报警信号。
第五章 监测预警
一、山洪灾害雨、水情临界值确定
崩塌、滑坡、泥石流多发生在雨季,尤其在降雨集中期。江南区平均年降雨量为1300mm左右,降雨集中期(即汛期4月-9月),降雨量约占年降雨量的65%。根据经验,当连续降中到大(暴)雨,累计降雨量达150mm或是降雨量大于100mm的暴雨后;或连续降雨量达到200mm或短时间(一日或数小时)降雨150mm以上时,容易发生崩塌、滑坡、泥石流灾害。地质灾害的发生规律与降雨量基本成正比。
二、实时监测
(一)监测内容
辖区内降雨、水位、泥石流和滑坡等信息。
(二)监测要求
有目的、有步骤、有计划、有针对性地进行监测,群测群防为主,专业监测为辅。
(三)监测系统的设立
摸清监测系统的现状及存在的问题,在现有监测站点的基础上,根据实际情况布设测站或简易测量设施,拟定监测方法和信息采集传输方式等。
监测方法可通过感观巡查、观测或专业监测,特别是对山塘水库、山洪诱发地质灾害易发区;中小学校易受山洪威胁区;重点水文、气象、地震、供电、交通、通信基础设施易受山洪灾害威胁区,易发山洪、泥石流、滑坡、崩塌、塌陷区;山塘、水库、防洪堤闸等要加强巡视检查工作,对病险的山塘、水库、防洪堤和山洪可能引发的各种灾害等在强降雨时段要加密巡查。监测巡查期间如发现重要变异前兆情况,如滑坡、崩塌、沉陷、水位变化、渗漏水流大小等,要按照山洪灾害防御速报制度及时上报。
三、通信方式
城区级采用电话、传真、网络、短信等。
镇、街道及村级采用广播、电话、锣鼓号、报警器、短信等,可结合本辖区实际情况自定。
四、预报预警
(一)预防
对所有重要山洪灾害危险点应采取必要的防治措施,在山洪灾害易发区和危险区从事工程建设要进行山洪灾害危险性评估,对可能产生的山洪灾害要进行避让。在山洪灾害危险区内,禁止从事易诱发山洪灾害的各种活动。对危及城镇居民,重要交通,堤坝及其他重要设施安全的山洪灾害,要制定治理方案,采取应急工程措施和防范措施予以遏制、减缓险情。因工程建设引起的山洪灾害危险点,要责成并监督建设单位进行防范治理。
(二)预报内容
气象预报、溪河洪水预报、水库水位预报、泥石流河滑坡预报。气象预报由气象部门发布,溪河洪水预报、水库水位预报由水利部门发布,泥石流河滑坡预报由国土部门发布。
山洪灾害险情预报可分三个等级状态,即预警、警报、临灾警报状态。确定险情预报状态的判断,主要依据降雨、水位、灾害体的监测资料。
(1)预警状态
①当出现连降中到大雨或暴雨情况,连续降雨量累计达150毫米左右,或降雨量达100毫米即应进入预警状态。
②灾害体后缘弧型裂缝已具雏形,灾害体上多有裂缝产生。
③灾害体前缘出现微凸现象。
④邕江、左江、右江、水库、山塘等水位上升至警戒水位时。
(2)警报状态
①在预警状态下,中到大(暴)雨持续不停且强度较大时,应进入警报状态。
②灾害体后缘裂缝圈已形成,且有加宽加长之势。
③灾害体前缘鼓胀明显。
④灾害体上树木出现歪斜现象。
⑤井泉出水流量有明显增多或减少
⑥邕江、左江、右江、水库、山塘警戒水位状态下继续上升时。
(3)临灾警报状态
①进入警报状态以来,在降雨过程中或降雨后,地下水出现多种异常,入井、泉水量大幅度增加或干涸,出现涌水、冒砂、浑水现象。
②灾害体出现变形加速现象。
③灾害体后缘裂缝张开宽度大于0.2米,后缘与后壁错位大于1米。前缘及两侧均出现拉裂、剪切、挤压、变形等现象。
④出现地声、地动,动物活动异常现象。
⑤邕江、左江、水库、山塘水位达紧急水位或危险水位时。
(三)预警内容
暴雨洪水预报信息;暴雨洪水监测信息;降雨、洪水水位是否达到临界值;水库及山塘水位监测信息;可能发生泥石流或滑坡的监测和预报信息等。
(四)预警启用时机
当接到气象部门发布的暴雨天气预报时,相关行政责任人应引起重视;当预报或发生的降雨接近或将超过临界雨量值时,气象部门向各部门发布暴雨预警信息,有关部门做好各项防御准备;当上游水位急剧上涨将对下游造成山洪灾害时,上游有关部门应立即向下游有关部门发布预警信息,下游有关部门要做好各项防御准备工作;当出现泥石流、滑坡的征兆时,国土部门应发布泥石流、滑坡灾害预警信息,并做好各项防御准备工作;当水库、山塘、堤防等防洪工程发生溃决性重大险情时应由水利部门及时发布相关信息,并做好各项防御准备工作。
对进入预警状态的灾点要严密监测,并及时向镇人民政府、街道办事处报告有关情况。对进入警报及临灾警报状态的灾点,镇政府、街道办事处要及时报告城区防汛抗旱指挥部办公室,由办公室派出专业人员作进一步调查论证。根据灾害点的预测规模、危险性等由镇以上人民政府发布预警。在灾点的一定影响范围内,划定危险范围,设置警示标记。
(五)预警发布及程序
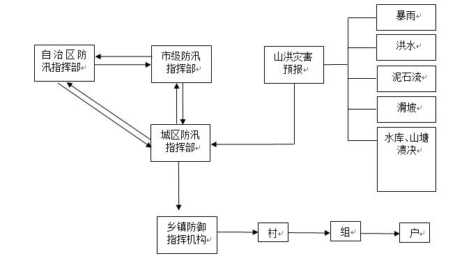
一般情况下,山洪灾害防御预警信号由山洪灾害防御指挥部发布(见图1);如遇紧急情况(如滑坡、水库山塘溃坝等),村委可直接报告城区防汛指挥部和镇、街道办事处防汛指挥机构,并可直接发布预警信号,在最短时间内完成预警工作(见图2)


第六章 转移安置
一、转移安置
各镇政府、街道办和村屯,要明确辖区内危险地区需要转移人员的情况,以及转移的路线和安置地点,制定避险、抢险、救灾方案。
人员转移遵循先人员后财产,先老弱病残人员后一般人员的原则。
转移地点、路线的确定遵循就近、安全的原则。汛前拟定好转移路线、安置地点。汛期必须经常检查转移路线、安置地点是否出现异常,如有异常应及时修补或改变路线。转移路线要避开跨河、跨溪或易滑坡等地带。不要顺着溪河沟谷上下游、泥石流上下游、滑坡的滑动方向转移,应向溪河、沟谷两侧坡或滑动体的两侧方向转移。
各职能部门要明确在转移安置工作中应履行的职责,并要认真组织所辖系统和范围的单位和部门做好群众转移安置计划。掌握山洪灾害防御区域转移安置人口数和户数,制作明白卡,将转移路线、时机、安置地点、责任人等有关信息发放到每户,制作标识牌,标明安全区,危险区,转移路线,安置地点等。
二、转移安置纪律
转移工作采取城区、镇、街道办、村、组干部层层包干负责的办法实施,明确转移安置纪律,统一指挥、安全第一。
第七章 抢险救灾
一、抢险救灾准备
(一)加强山洪灾害防御知识的宣传,增强防灾意识
各镇政府、街道办应从当地实际出发,把如何避免山洪灾害的相关知识宣传到村、到户、到人,确实提高全民的防灾意识。对灾害易发区,除及时组织群众转移外,还要在险工险段插上明显的标志,或利用标语、横幅和广告牌等形式给人们以警示,做到有备无患。
(二)建立抢险救灾工作机制
重点防御区域点所在镇政府、街道办要立即成立防御指挥机构,加强对险情监测和避险救灾工作领导,组织制定避险、抢险、救灾方案,组织必要的抢险救援力量,做好抢险器材物资的准备。对重点灾害区要实行分层负责制的原则,明确具体负责人,灾害点监测人,镇、街道办、村、屯各级报汛报灾报警负责人等。
(三)抢险救灾准备
对预警点,山洪灾害防御指挥部要不定期组织专业人员赴现场加强监测防范和技术指导。并做好人员撤离、财产转移和重要设施保护工作预案。山洪灾害防御抢险救灾物资准备按防汛抢险预案中抢险物资储备实行,各抢险救灾工作组要各司其职,履行抢险救灾中应尽的责任。
二、抢险、救灾
(一)一旦发生险情,在及时向上级防汛指挥部门报告的同时,应急抢险队投入抢险救灾,确保灾区人民群众生命安全,尽量减少财产损失,在紧急情况下,可以强制征用和调配车辆、设备、物资等。
(二)对可能造成新的危害的山林、建筑物等要安排专人检测、防御。
(三)发生灾情时,及时启动应急预案,按应急预定方案内容,全力开展抢险救灾工作。要迅速查明灾害范围、活动情况、发展趋势,划定危险地段,加强现场监测。首先要把被困人员迅速转移到安全地带,如有人畜伤亡,及时抢救受伤人员,清理、掩埋人畜尸体。
(四)对紧急转移的人员做好临时安置,发放粮食、衣物,对灾区做好卫生防疫工作。
(五)迅速组织力量抢修水、电、路、通信等基础设施。
第八章 保障措施
一、汛前检查
汛前检查按分级分部门负责制的原则,各镇政府、街道办在城区各职能部门的指导下对辖区内的重要山洪灾害防御区段进行全面普查,对涉及的重点灾害防御村、户及户主姓名、通信方式、转移线路、可安全转移点等进行造册登记,明确各村各户安全转移有关事项的责任单位、责任人,落实监测责任单位、监测人员、监测内容、方法及要求。对重要山洪灾害危险点、重要防御区段的检查工作,汛期检查不少于2-3次,重要地区、强降雨时段要加强检查。对检查的隐患,能采取防御措施的,要积极采取防御措施,能修复的,要组织修复。
二、宣传教育及演练
诱发山洪灾害的成因比较复杂,山洪灾害的防御和抢险救灾工作需要全社会共同参与。要利用会议、广播、标语、墙报等多种形式宣传山洪灾害防治基本知识,提高减灾的意识,增强人们的防灾减灾意识。每年要组织重点防御区居民熟悉辖区的山洪灾害防御方案,必要时由各镇政府、街道办组织安全转移的演练。
三、工作纪律
为及时、有效地实施本预案,必须要严肃各项纪律,确保预案中各项工作落到实处。
(一)严肃报灾纪律,及时报告灾情
山洪灾害发生后,各级防汛指挥部要及时组织相关部门和单位进行调查核实,逐级上报,不得迟报、漏报和错报。
(二)严肃职责纪律
各责任单位和责任人要按本辖区预案的要求各司其职,各尽其责,按职责分工履行职责。
(三)严肃紧急转移纪律
各责任单位和责任人要按本辖区预案的要求分村、分社区、分坡履行职责,确保紧急转移灾民安全转移。
(四)严肃灾民安置纪律
各责任单位和责任人要按本辖区预案的要求,保证灾民顺利安置,确保灾民有衣穿有饭吃,严禁将救灾款物挪作他用。
(五)严肃抢险救灾纪律
各责任单位和责任人要按本辖区预案的要求,当灾情发生后,迅速组织人员及救灾物资在规定时间内赶赴救灾现场,并确保人民生命财产安全为宗旨实施抢救。
(六)严肃预报预警纪律
各责任单位和责任人要按本辖区预案的要求熟悉预报预警各临界状态,并适时发布警报。
(七)严肃其他纪律
各责任单位和责任人对在山洪灾害防御工作中推诿和由于工作失误造成重大损失的,由有关单位追究责任。
第九章 附 则
一、预案管理和更新
本预案管理由江南区防汛抗旱指挥部办公室负责编制,报城区人民政府审批,同时,报市防汛抗旱指挥部备案。一般情况下每3年对预案评审一次,并视情况变化作出相应修改,修改后按原审批程序进行审批。
城区政府对实施本预案进行全程监督检查;对防御山洪灾害工作中作出突出贡献的先进集体和个人进行表彰;对玩忽职守造成损失的,依据有关法律追究当事人的责任,并予以处罚,构成犯罪的,依法追究其刑事责任。
三、预案解释部门
由江南区防汛抗旱指挥部解释。
本预案自发布之日起实施。
分享按钮









